1.改进原因
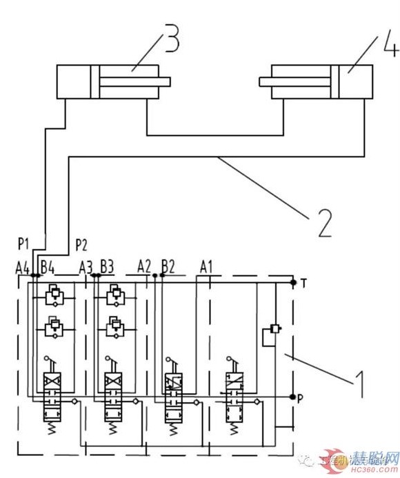
某型14t级叉车门架液压回路由4片换向阀控制,其中2片换向阀控制门架属具动作,1片换向阀控制1门架起升动作,1片换向阀控制1门架倾斜动作。控制门架属具动作的2片换向阀常用于货叉侧移和调距动作,当叉车门架需要挂装复杂属具(如再增加1个属具缸)时,这2片换向阀就不能满足工况需求。若改用片数更多的换向阀,不仅增加制作成本,而且需对现有设计进行较大改动。改进前门架液压回路如图1所示。

2.改进方法
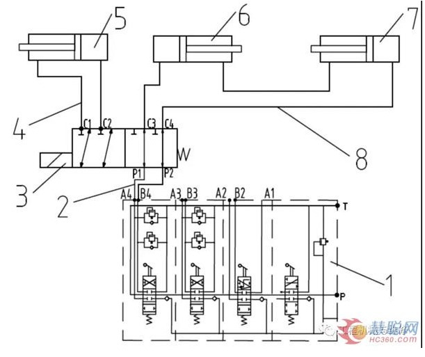
为解决现有4片换向阀不能满足挂装复杂属具问题,经研究我们决定对门架液压回路进行改进,即在现有换向阀组1的第4片换向阀管路上增加1个二位六通电磁阀3,以增加1个属具缸5动作需求。改进后门架液压回路如图2所示。图2中的管路(2、4)用于连接二位六通电磁阀3和属具缸5。

图2改进后门架液压回路 1.换向阀组2、4、8.管路 3.二位六通电磁阀5.属具缸6、7.侧移缸
3.改进后的工作过程
操纵左侧第4片换向阀阀芯,可将压力油通过管路2输入二位六通电磁阀内。压力油通过二位六通电磁阀C3、C4油口进入管路8,再进入侧移缸(6、7),推动侧移缸(6、7)动作,以实现货叉的侧移。如果变更侧移缸(6、7)管路连接方式,可实现其他属具动作。
按下二位六通电磁阀控制开关,该电磁阀阀芯就会移动到左位。此时操纵左侧(第4片)换向阀阀芯,压力油通过二位六通电磁阀C1、C2油口进入管路4,再进入属具缸5,推动属具缸5动作,以实现门架挂装复杂属具所需完成的动作(如夹持、旋转、推出等)。松开二位六通电磁阀控制开关,该电磁阀阀芯就会移动到右位,又可以完成侧移缸(6、7)的动作。
4.改进效果
改进后的门架液压回路通过增加二位六通电磁阀和相应的管路,在不增加换向阀阀片的前提下,增加了一套属具缸的动作回路。改进后的门架液压回路性能良好、安装方便、使用可靠,维护简便、成本低廉,目前已经批量应用在14t级叉车上,用户反馈较好。